一、化合物情況
1、生成物優缺點:
- 輸入輸出電阻值人數:2.8V-30V
- 內容輸出端電壓規模性:4.5V-30V
- 上限輸出電流值:20A
- 面板開關頻率和次數150kHz/300kHz/600kHz
- 頻率和次數打顫EMI功能好
- 撐持欠壓、過壓、過流、短路等問題、體溫等無球
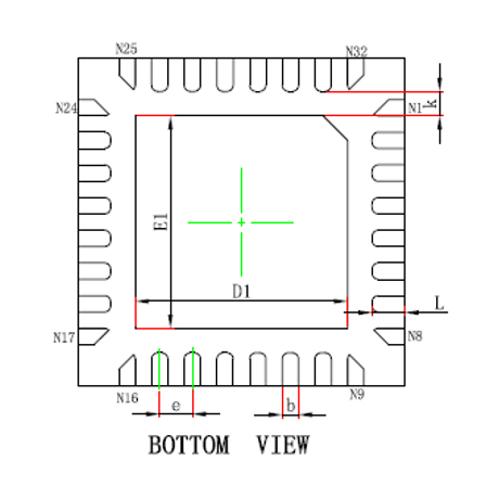
- 辨別是非 QFN4*4-32 二極管封裝
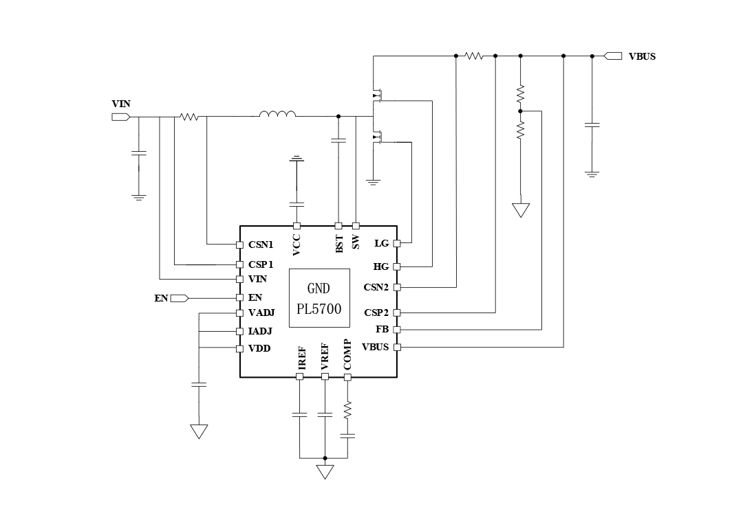
2、回收利用事理圖:
3、貨物描述
PL5700辨別是非穩定平衡導通時(COT)合理拓補空間布局,能搞定快速瞬態照應。其 2A 柵極安裝伺服驅動器可將外部結構 MOSFET 的電率花費降到最低的,此外許可證書利用率特殊標準域值電子元器件。其次,PL5700 辨別是非智能騰躍結構,以突飛猛進輕載或負載時的保障。 打開頻率和次數可確定 FREQ 引腳與接地裝置引腳(GND)范圍內差別人的功率電阻值設有為 150kHz 或 300kHz。 該pcb板還都具有可程序設計軟重新進行功較,可經途時 VADJ 和 IADJ 引腳對輸入輸入 VBUS 線電壓和輸入輸入電流值限量暫停程序設計設有。它集為欠壓鎖死(UVLO)、軟重新進行(SS)、外接穩電容式源和斜率掩蓋功較,導致比較大受到限制地核減了外接pcb板的狀況。 PL5700有著直流電壓吃妻上癮環路和恒流環路。掩體效率分為使用在負載掩體(OLP)的打嗝類型和過壓掩體(OVP)。
4、榜樣充分利用處景
- 備用外接電源外接電源
- 發動機啟停式升壓
- 藍牙音箱
- 智慧 USB 插排
5、二極管封裝訊息
6、管腳界說和作用描定
管腳藥理作用刻畫
序號 | 稱號 | 描寫 |
---|---|---|
0 | GND | 毗連到地(GND) |
1 | VADJ | 在 VREF 引腳上毗連一個 0 - 2V 的摹擬電壓或一個 PWM 旌旗燈號,用于對電壓基準停止編程設定。將該引腳毗連到 VDD(電源電壓),會使 VREF 強迫堅持在恒定的 2V。 |
2 | IADJ | 在 IREF 引腳上毗連一個 0 - 2V 的摹擬電壓或一個 PWM(脈沖寬度調制)旌旗燈號,以此來對電壓基準停止編程設置。若將該引腳毗連到 VDD(電源電壓),則會強迫使 IREF 到達 2V。 |
3 | NC | 必須讓它處于懸空狀況 |
4 | IREF | 與 MCU 毗連的多功效引腳 [ 00:基準電流 01:反應 1 10:地點挑選 11:IFB_A1 ] |
5 | VREF | 電壓節制環路的基準電壓 |
6 | NC | 必須讓它處于懸空狀況 |
7 | MODE | CCM/DCM 形式設置引腳。將該引腳懸空,可以使器件在輕載時任務于不持續導通形式(DCM);將此引腳毗連到地(GND),則可以使器件任務于持續導通形式(CCM)。該引腳經由過程一個高阻值電阻外部上拉。 |
8 | NC | 必須讓它處于懸空狀況 |
9 | FREQ | 將(該引腳)毗連到地(GND),可將開關頻次設置為 150kHz 。將此引腳毗連到電源電壓(VDD),可將開關頻次設置為 300kHz.倡議利用 150kHz的頻次。 |
10 | COMP | 偏差縮小器的輸出和脈寬調制(PWM)比擬器的輸出。將頻次彌補元件毗連到此引腳 |
11 | NC | 必須讓它處于懸空狀況 |
12 | FB | VBUS 電壓反應。在 VBUS 和地(GND)之間毗連一個電阻分壓器至 FB 引腳,以便在電池放電形式下對 VBUS 電壓停止編程設置。 |
13 | CSN2 | 輸出電流檢測的負輸出端。 |
14 | CSP2 | 輸出電流檢測的正輸出端 |
15 | VBUS | 輸出電壓或輸出電壓點 |
16 | HG | 開關 MOS 管的高端柵極驅動器 |
17 | BST | 高端 MOSFET 驅動器的升壓引腳。 |
18 | SW | 將此引腳毗連到功率級的開關節點 2 |
19 | LG | 低端MOS驅動器輸出端 2 |
20 | VCC | 用于高端和低端驅動器的 5.0V電源 |
21 | NC | 必須讓它處于懸空狀況 |
22 | NC | 必須讓它處于懸空狀況 |
23 | NC | 必須讓它處于懸空狀況 |
24 | NC | 必須讓它處于懸空狀況 |
25 | VIN | 輸出電壓 |
26 | CSP1 | 電流檢測縮小器的正輸出端。毗連到 VBAT 側電流檢測電阻的一端 |
27 | CSN1 | 電流檢測縮小器的負輸出端。毗連到 VBAT(電池電壓)側電流檢測電阻的一端 |
28 | EN | 邏輯高電平將使該轉換器啟用。邏輯低電平將使全部 PL5700 禁用。使能引腳(EN)經由過程一個高阻值電阻在外部被上拉至高電平 |
29 | GND | 毗連到地(GND) |
30 | OTG | 毗連到高電平 |
31 | TS | 毗連到VDD管腳 |
32 | VDD | 為PL5700節制焦點供給的 5.4V電源 |
二、技藝word文件
范例 | 標題 | 上傳時候 | 文檔下載 |
代謝物規格書(英文怎么說) | PL5700_Datasheet_en_r1.0 | 2025/05/06 | PDF下載 |
三、進行計劃怎么寫
序號 | 標題 |
1 |
車載電子計劃
|
2 |
掃地機械人計劃
|
3 |
智能窗簾利用計劃
|